只有理解了转换速率与放大器动态响应的关系,才能找到一个测量转换速率的正确方法。
转换速率(Slew rate)限定一个 放大器输出偏移的最大比率。它确定不失真带宽(ADC驱动电路的一个重要参数)的极限。转换速率还影响 DAC 输出级、滤波器、视频放大器以及数据采集器可能达到的性能。如果你的电路性能依赖这一参数,你就必须通过测量来验证放大器的转换速率。
◆ 放大器动态响应
放大器动态响应包括:延迟时间、转换时间以及振荡时间(ring time)三部分(图 1)。延迟时间很短,几乎全都是由放大器的传输延迟引起的。放大器输出在延迟时间内不发生偏移。在转换时间内,放大器以可能的最大速度向最终值偏移。振荡时间确定放大器转换复原,并在规定的误差内停止变化的范围。稳定时间是从加上输入信号直到输出到达最终值并使之保持在规定误差范围内所经过的总时间。

图1,放大器动态响应包括延迟时间、转换时间和振荡时间三部分。通常在中间三分之二转换时间内测量转换速率。
转换速率的测量要在放大器增益为1时,在输出偏移的中间三分之二时间间隔内进行,测量单位是伏/微秒(V/μS)。只要去掉开头和最后两个输出偏移时间间隔,就可以确保在有部分输入过载驱动期间的放大器增益带宽限制不会影响测量结果。
转换速率测量历来是比较简单的。早期放大器的典型转换速率为 1伏/微秒,后来的放大器的转换速率有时达到了数百伏/微秒。标准的实验室脉冲发生器可轻而易举地提供远优于放大器速度的上升时间。当转换速率达到 1000伏/微秒时,脉冲发生器的有限上升时间就开始成问题了。至少有一款型号为LT1818的新器件,其转换速率高达 2500伏/微秒,即 2.5伏/纳秒,这个速率与一个肖特基 TTL 门的渡越时间相当。这一速度几乎使所有脉冲发生器都失去了进行放大器转换速率极限测试的资格。
◆ 脉冲发生器上升时间对测量的影响
当试图准确地测定转换速率时,脉冲发生器上升时间的局限就成为一个重要的问题,这已被增益为1的放大器对不断加快的脉冲发生器上升时间的响应所证明(图 2)。数据显示,当脉冲发生器上升时间缩短时,转换速率呈非线性增加。转换速率随发生器上升时间的缩短而不断增大,虽然正在接近于零上升时间确定的边界,但却暗示信号源尚未驱使放大器达到转换速率的极限。要确定是否满足这一条件,就需要一台上升时间快于 1 纳秒的脉冲发生器。

图2,脉冲发生器的概括数据显示了缩短的上升时间提升了更高的转换速率。验证转换速率的限制需要具有上升时间小于1纳秒的脉冲发生器。
大多数通用脉冲发生器的上升时间在 2.5~10 纳秒范围内。上升时间低于 2.5 纳秒的脉冲发生器相对少见,只有少量高档脉冲发生器才能达到 1 纳秒上升时间(参考文献 2)。上升时间小于 1 纳秒的脉冲发生器更少见。这些仪器都使用秘密的工艺技术和异乎寻常的结构技术,特别是在需要 5~10V 较大摆幅的情况下(参考文献 4 至 16)。现有这种等级的仪器工作性能良好,但价格轻易就能达到 1 万美元;根据功能,价格可升高到 3 万美元。实验室以及生产环境中的转换速率测试可使用价格便宜得多的脉冲发生器。

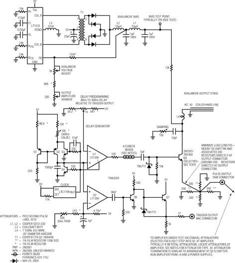
图3,可变延迟触发上升时间小于1纳秒的脉冲发生器,图5集电极的充电线路确定了输出宽度:大约10纳秒。你可以在触发输出之前、期间或之后设定输出脉冲。
图3示出了一种产生上升时间短于 1 纳秒的脉冲电路。该电路的脉冲上升时间只有 360 皮秒,脉冲振幅是可调的。你还可以使输出脉冲出现为在触发器输出之前或出现在触发器输出之后。这一电路利用一个雪崩脉冲发生器来产生上升时间极快的脉冲。

图4,脉冲发生器的波形包括时钟(迹线A)、Q2的集电极斜坡(迹线B)、触发输出(迹线C)以及脉冲输出(迹线D),延迟确定了输出脉冲发生在触发输出之后大约170纳秒。
Q1和 Q2构成一个电流源,为 1000pF 电容器充电。当 LTC1799 时钟为高电平时,Q3 和 Q4 都导通(图 4 迹线 A)。相同情况下,电流源关断, Q2的集电极(迹线 B)接地。U1的锁存输入可以阻止U1作出响应,U1输出保持高电平。当时钟脉冲变为低电平时,比较器 U1的锁存输入被禁用,U1输出变为低电平。Q3和 Q4集电极电平升高,Q2导通,为 1000pF电容器提供恒定电流(迹线 B)。由此产生的线性斜波出现在 U1和 U2的正输入端。被一个来自 5V电源的电势偏置的U2,在斜波开始后 30 纳秒变为高电平,从而通过其输出网络提供“触发器输出”(迹线 C)。当斜波在 U1负输入端经过由电位器设定的延迟(本例约为 170 纳秒)后,U1变为高电平。U1变为高电平,就会触发雪崩输出脉冲(迹线 D)。这一电路允许用延迟编程控制器改变输出脉冲出现的时间,改变范围从触发器输出前 30 纳秒直至触发器输出后 300 纳秒。
当 U1将其输出脉冲加至 Q5的基极时,Q5这个 NPN 晶体管就发生雪崩效应。结果是在 Q5发射极终端负载电阻上产生一个快速的上升脉冲。10pF 的集电极电容和充电线路放电,Q5集电极电压下降,雪崩停止。然后 10pF 电容和充电线路再次进行充电。在 U1的下一个输出脉冲加到Q5基极时,这一动作就重复发生。10pF 电容提供初始的脉冲响应,而充电线路延长的放电时间对脉冲主体起作用。40 英寸充电线路可形成约 12 纳秒的输出脉冲宽度。
雪崩工作方式需要高电压偏置。这一高电压由低噪声 LT1533 开关稳压器和相应的元件提供。LT1533 是一种转换时间可控的推挽输出开关稳压器。
较慢的开关转换速度可明显降低以输出谐波含量的形式出现的噪声(参考文献 4)。RCSL 脚和 RVSL 脚上的电阻分别控制开关电流和开关电压的转换时间。从其它任何方面来说,该电路是一个经典的推挽升压转换器。
优化这一电路的第一步是将输出振幅游标调到最大值,并将 Q4集电极接地。然后,调整雪崩电压,使自激脉冲开始出现在 Q5发射极,同时注意偏置测试点电压。再重新调整雪崩电压,使之比这一电压低 5V,并使 Q4集电极不接地。设定30纳秒微调,并使触发器输出在时钟脉冲变为低电平后30纳秒变为低电平。调整延迟编程控制器至最大值,再设定300纳秒校准量,以使U1在时钟脉冲变为低电平后 300 纳秒变为高电平。由于有轻微的相互影响,必须反复调整30 和 300 纳秒这个微调量,直到两点都校准为止。
要获得最好的雪崩性能,就要择优选择 Q5。尽管器件的特性规定了雪崩性能,但制造商不能保证这种性能。我们最近做了一个选择试验,30支 Semelab 2N2501 样品管的日期标码分布在 17 年里,最后的选中率约为 90%。所有“良好”的器件开关时间均低于 475 皮秒,有些甚至低于 300 皮秒。也可以选包括飞利浦半导体公司和 Central 半导体公司在内的许多厂家供应的 2N2369代替2N2501,不过2N2369的开关时间很少低于 450 皮秒。实际上,应该根据低于 400 皮秒的在线上升时间来选择 Q5,然后通过调节Q5集电极的阻尼状况,对转换速率测试用的输出脉冲波形进行优化。这种优化方法可以充分利用转换速率测试不需要纯净的脉冲这种自由。 图5,过量阻尼牺牲了上升时间,迹线的前拐不错,减小了脉冲顶部的失真(a);最小阻尼会突出上升时间,但脉冲顶部振荡过量(B);优化的阻尼阻止了脉冲顶部的振荡,使上升时间保持在转换速率测量范围内(C)

如果过冲失真和转换后失真对测量区内的放大器响应没有影响,则转换速率测试就允许出现这些失真存在。有一个简单的方法可对波形进行优化(图 5)。要为获得好的效果而调节阻尼,结果是脉冲很干净,但却牺牲了上升时间(图 5a)。要注意在另一个极端进行控制时的波形(图 5b)。最小的阻尼会突出上升时间,但明显的转换后振荡则可会在转换速率测试期间影响放大器的工作。与现实折衷方案对应的一个阻尼点,只会稍微减小上升沿的速率,但却明显地抑制转换后的振荡(图 5c)。
一台实时带宽为1GHz、上升时间为350皮秒的示波器(Tektronix 7104/7A29/7B15)产生了照片所示的迹线。图 5c 所示电路的上升时间的精确测定,就需要更大的带宽,还需要验证测量信号路径完整性,其中包括电缆、衰减器、探头以及示波器(见附文《验证上升时间测量的完整性》)。后面的一张照片(只有网络版才有)使用的是一台带宽为3.9 GHz的示波器,即上升时间为90皮秒、配有1S2采样插件的 Tektronix 556 示波器。该照片显示的输出上升时间为 360 皮秒。
另一张只有网上才有的照片使用的是一台带宽为6 GHz的 Tektronix TDS 6604 示波器,它具有 60 皮秒的上升时间。该图片验证了 360 皮秒的上升时间,从而帮助提高测量的可信度。360 皮秒上升时间几乎比上升时间为 1 纳秒的脉冲发生器快两倍,而1纳秒上升时间示波器在产生图 2 所示数据和推广 2500V/微秒转换速率的示波器中是速度最快的,这种脉冲发生器已是最快的一种了。图 6 正确地表达了这种速度。迹线 A 有 360 皮秒的上升时间,使之在迹线 B 的 400 MHz LT1818 放大器开始偏移之前就完成了转换。迹线 A 的上升时间实际上比描绘的更快,因为 1 GHz 的实时测量带宽限制了观测到的响应。使用这种上升时间更快的脉冲应当给图 2 的数据增加有用的信息。

图6,迹线A的360皮秒上升时间脉冲使其在放大器(迹线B)开始偏移之前完成了转换。由于1GHz测量带宽限止了看到的响应,所以迹线A的上升时间实际上比描述的要快大约150皮秒。
图7,严格检查LT1818的响应表明,转换速率大约为2800伏/微秒,用图2中1纳秒上升时间脉冲进行的测量,误差为11%。
增益为1的放大器在 1 GHz 实时带通内对 360 皮秒上升时间脉冲的响应示出了一个约为2800V/微秒的测量区转换速率(图 7)。这一测量值表明早期的评估误差为 11%(图 8)。

新数据显示:虽然转换速率的“硬性”限制可能不会发生,但也几乎不可能有实际的改进,因为上升时间正在接近零。一台上升时间更快的脉冲发生器能确认这一推断,但任何转换速率的改善可能都缺乏实用价值。在实际电路中,很少遇到需要用大信号、360 皮秒上升时间的输入来提升 2800V/微秒转换速率的。 图8,对图2数据的这种重新认识包括了雪崩脉冲发生器产生的结果。进一步对转换速率的大幅提高不太可能,因为上升时间正在接近零。
附文:验证上升时间测量的完整性
任何测量都要求实验者确保测量的可信度。做一些校准检查总是明智的。高速时域测量特别容易发生错误,各种技术都可以提升测量完整性。

图A,1.5V电池为产生5纳秒时标的200MHz晶振供电,开关稳压器将1.5V转换成5V,为振荡器供电。
一个电池供电的 200MHz 晶体振荡器能产生 5 纳秒的标记,这5纳秒标记对验证示波器的时基准确度是很有用的(图 A)。一节 1.5V 的 AA 电池可为 LTC3400 升压稳压器供电,而LTC3400则为晶振的运行提供 5V 电压。一个峰值衰减网络将振荡器的输出传送到50Ω 负载。这个电路可产生界定分明的 5 纳秒标记,并可防止低电平采样示波器的输入端过驱动(图 B)。 图B,时标发生器输出端接入50Ω,产生一种峰值波形,为时基校准的验证实现最优化。

一旦确定了时基准确度,就必须检查上升时间。应该把集中的信号路径上升时间包括进去,其中包括衰减器、连接器、电缆、示波器等。这种端到端的上升时间检查是一种产生有意义结果的有效方法。确保准确度的指导原则是测量路径上升时间要比所测上升时间快三倍。因此,要进行一次 360 皮秒上升时间测量,就需要用验证过的 90 皮秒测量路径上升时间来支持。而验证 90 皮秒的测量路径上升时间就需要一个低于 22.5 皮秒上升时间的测试步长。表 A 列出了一些用于上升时间检查的上升沿极快的发生器。

表A, 检验上升时间的快速脉冲沿检测器
|